BALLU Heater MASTER BHP-M5 5000W electric with fan

BALLU Heater MASTER BHP-M5 5000W electric with fan

BALLU Heater MASTER BHP-M5 5000W electric with fan

Powerful professional heater of the MASTER series with overheating control

  • High-precision capillary thermostat 0 ... 40 ° C
  • The manual restart function prevents uncontrolled resumption of work after an emergency shutdown
  • IP44 industrial fan
  • Motor with delayed shutdown - aftercooling (for models from 9 kW)
  • Reliable heating elements
  • Convenient transfer of even the most powerful models with one hand
  • Ventilation without heating
  • Overheat check
  • Steel body with corrosion protection
Manufacturer
Ballu
Manufacturer code
BHP-M-5
EAN
State
new
Guarantee
2 years
Performance
4500 W
I am interested in the product

Parameters:

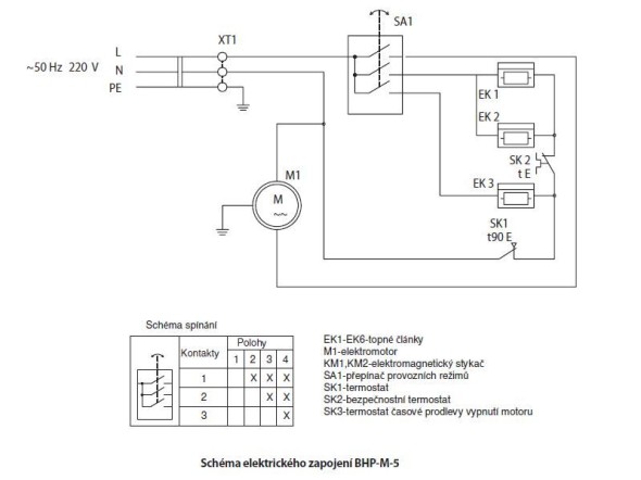
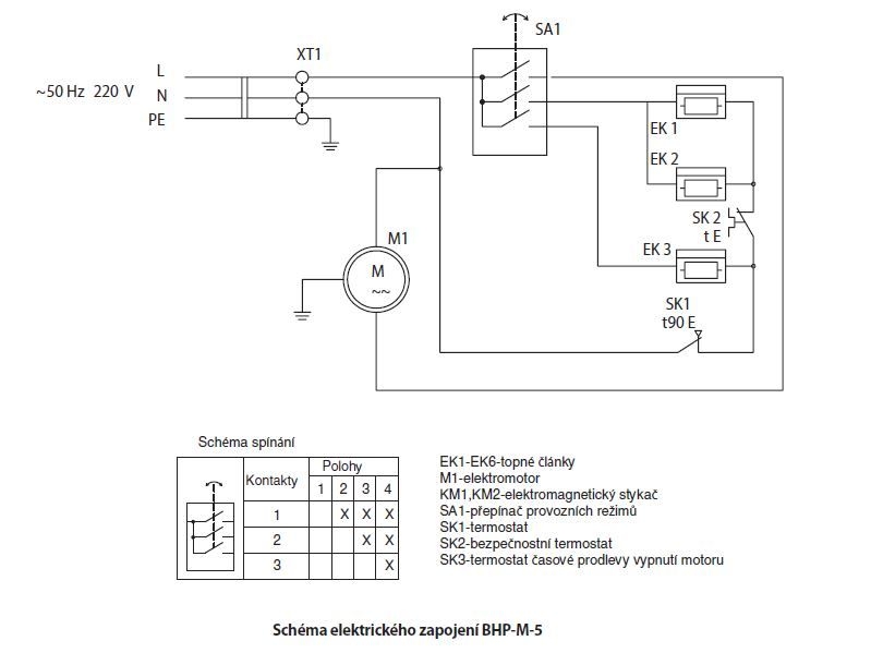
  • Switchable power: 1.5/3.0/4.5 kW
  • Consumption in ventilation mode: 38 W
  • Power supply: 230 V / 50 Hz
  • Protection: IP20
  • Max. heating area: 45 m²
  • Increase in room temperature: 34°C
  • Air flow capacity: 400 m3/hour.
  • Dimensions L x W x H: 303 x 277 x 410 mm
  • Weight: 5.3 kg
  • Yellow color
Protection classIProtection against overheatingYes
ColorYellowCase materialSteel plate
Width277 mmVoltage range230 V
ExecutionFree standing deviceNumber of heating levels3
Height410 mmPower stage OFFYes
Depth303 mmCold performance levelYes
Weight5.3 kgMax. power level4500 W
Thermal output4500 WDegree of protection (IP)IP20

Contact form

Take advantage of our offered services
Zobraz modal okno validace
Name and surname: *
E-mail: *
Phone: *
Which warehouse are you interested in? : *
Do you want a price for shipping? : *
Additional information:
* - Items marked as such must be filled in